細水霧開式系統與閉式系統的區別
2020/5/9 12:03:15 次瀏覽
隨著人們對環保的重視,高壓細水霧滅火系統出現在大家的視線中,這是一種新型的滅火設備。昨天我們說了開式系統的構成,下面我們來看看開式系統和閉式系統有什么區別呢?

一、使用噴頭的不同
開式細水霧滅火系統采用開式細水霧噴頭,當火災發生時,分區控制閥打開,壓力水經細水霧噴頭,產生并釋放細水霧。
閉式細水霧滅火系統采用閉式噴頭,它是一種常閉噴頭,噴頭的感溫、閉鎖裝置只有在預定的溫度環境下,才會脫落,開啟噴頭。因此,在發生火災時,這種噴水滅火系統只有處于火焰之中或臨近火源的噴頭才會開啟滅火。
二、系統組成的不同
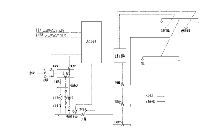
開式細水霧滅火系統由:高壓泵組、開式細水霧噴頭、分區控制閥(開式)、系統過濾裝置、水箱、火災聲光報警器、供水管網等組成。
閉式細水霧滅火系統由:由高壓泵組、閉式細水霧噴頭、分區控制閥、系統過濾裝置、水箱、供水管網等組成。

三、工作原理的不同
開式細水霧滅火系統: 在準工作狀況下,高壓細水霧滅火系統從泵組出口至區域閥前的管網內,維持壓力,當壓力低于穩壓泵的設定啟動壓力時,穩壓泵啟動,使系統管網維持穩定壓力,當穩壓泵運行超過規定時間后壓力仍達不到時,主泵就會啟動,穩壓泵停止。設備調節水箱進水口處設有補水電磁閥,水源經過過濾器和補水電磁閥后進入水箱;水箱配有液位控制器,實現對水箱水位的自動控制。補水電磁閥在水箱低水位時打開,高水位時關閉。

閉式細水霧滅火系統:在準工作狀況下,高壓細水霧滅火系統從泵組出口至噴頭前的管網內,維持著的壓力,當閉式噴頭玻璃泡的溫度達到動作溫度時,玻璃泡破碎,管道壓力下降,當壓力低于穩壓泵的設定啟動壓力時,穩壓泵啟動,使系統管網維持穩定壓力,穩壓泵運行超過時間后管網壓力仍達不到時,主泵啟動,穩壓泵停止。流量開關反饋系統噴放信號,主機接收到該反饋信號后聯動開啟噴霧指示燈。
當然兩者也是有相同之處的,相同之處就是都屬于自動噴水滅火系統,并且都要聯動啟動消防泵。
熱門文章/ Popular articles
- 繞西高速監控中心高壓細水霧滅火系統項目圓滿完工![2021/12/03]
- 全地形消防摩托車筑牢鎮遠古城景區“防火墻”[2021/11/18]
- 安徽一檔案館負責人蒞臨四川斯庫爾工廠參觀考察[2021/11/01]
- 精彩回顧 | 四川千頁2021北京消防展圓滿落幕![2021/10/18]
- 松滋市社區舉行微型消防車發放儀式及消防知識培訓班[2021/09/29]
- 中國建筑西南設計研究院領導及專家一行蒞臨四川斯庫爾參觀指導[2021/09/17]
- 熔煉團隊,超越自我——2021四川斯庫爾全員團建活動完美收官![2021/09/03]
- 四川省建筑設計研究院領導一行蒞臨四川斯庫爾考察交流[2021/08/20]
- 細水霧滅火系統守護文物消防安全[2021/08/18]
- 斯庫爾電動高壓細水霧參與大昭寺消防趣味運動會[2021/08/17]
熱銷產品/ hot-sale products
18161221359
客服service
售前售后全程支持

斯庫爾微信二維碼






