高壓細水霧工程
2020/3/12 11:34:32 次瀏覽
每年總有不少地方會發生大大小小的火災,發現并控制初期火災,是建筑消防的關鍵。要想在很快的時間控制初期火災,則需要提高建筑內部的消防設施。傳統的消防設施非專業人事是無法操作的。因此,在國內原有的消防基礎上,開發出了操作簡單,非專業人士也可以快速使用的高壓細水霧,這對于消防安全來說是一個很大的突破。

一、產品簡介
高壓細水霧系統以水作為滅火介質,具有良好的降煙和降溫效果,為人員的逃生創造了更為有利的條件,是目應用非常廣泛的一種節水、綠色環保的滅火系統,以成為代替哈龍滅火系統的重要技術。
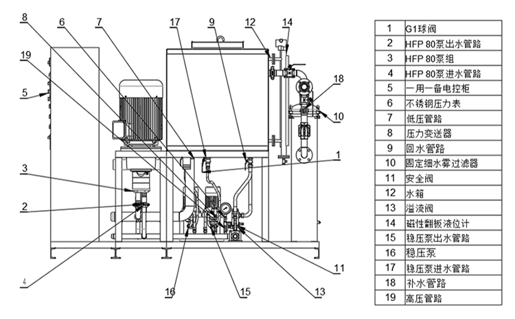
二、系統組成
高壓細水霧由不銹鋼高壓柱塞泵、高壓細水霧噴頭、區域控制閥、安全控制閥、穩定泵等系統組合而成。

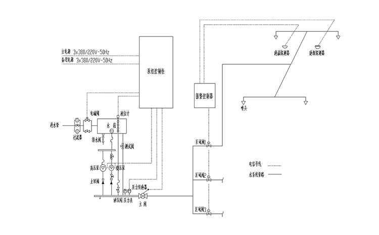
三、開式系統工作原理
在準工作狀況下,高壓細水霧滅火系統從泵組出口至區域閥前的管網內,維持壓力,當壓力低于穩壓泵的設定啟動壓力時,穩壓泵啟動,使系統管網維持穩定壓力,當穩壓泵運行超過規定時間后壓力仍達不到時,主泵就會啟動,穩壓泵停止。設備調節水箱進水口處設有補水電磁閥,水源經過過濾器和補水電磁閥后進入水箱;水箱配有液位控制器,實現對水箱水位的自動控制。補水電磁閥在水箱低水位時打開,高水位時關閉。

四、特點及適用場所
(1)特點
A、采用水作為滅火劑,對環境污染小,對人體無危害;
B、阻熱與凈化作用:細水霧對熱輻射具有很好的屏蔽作用,能洗消煙霧和毒氣,減少煙霧和燃燒時產生的毒氣所造成的危害;
C、快速持續滅火:高壓細水霧取水方便,可持續滅火,快速冷卻和迅速絕氧,冷卻速度比一般噴淋系統快100倍以上,防止火災的復燃;
D、對水的利用率也很高,產生的水漬也較少,并且,綠色環保;
E、具有優良的電絕緣性,可撲救帶電設備火災。
(2)適用場所
適合用于滅火效率要求高、水漬損失要求很小的檔案館、古建筑、電子行業、航空航天、鐵路公路隧道、地鐵等場所。

熱門文章/ Popular articles
- 繞西高速監控中心高壓細水霧滅火系統項目圓滿完工![2021/12/03]
- 全地形消防摩托車筑牢鎮遠古城景區“防火墻”[2021/11/18]
- 安徽一檔案館負責人蒞臨四川斯庫爾工廠參觀考察[2021/11/01]
- 精彩回顧 | 四川千頁2021北京消防展圓滿落幕![2021/10/18]
- 松滋市社區舉行微型消防車發放儀式及消防知識培訓班[2021/09/29]
- 中國建筑西南設計研究院領導及專家一行蒞臨四川斯庫爾參觀指導[2021/09/17]
- 熔煉團隊,超越自我——2021四川斯庫爾全員團建活動完美收官![2021/09/03]
- 四川省建筑設計研究院領導一行蒞臨四川斯庫爾考察交流[2021/08/20]
- 細水霧滅火系統守護文物消防安全[2021/08/18]
- 斯庫爾電動高壓細水霧參與大昭寺消防趣味運動會[2021/08/17]
熱銷產品/ hot-sale products
18161221359
客服service
售前售后全程支持

斯庫爾微信二維碼






